- Главная
- Комплектующие
- Точные измерения и контроль процесса обработки
- MH20i регулируемая головка RENISHAW
MH20i регулируемая головка RENISHAW
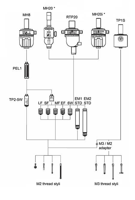
Ручная головка с шаговым изменением углового положения со встроенным патроном для установки контактного модуля TP20 с шаговым изменением угловых координат по двум осям, что позволяет удобно выполнять смену щупа и обеспечивает повторяемость при переориентации датчика.
Ось A поворачивается в плоскости X-Y в диапазоне ±180°. Ось В поворачивается в плоскости Z в диапазоне ±90°. Специальный рычажок обеспечивает фиксацию головки в одном из 168 положений с высокой повторяемостью, с шагом 15°.
В головку могут устанавливаться любые модули серии TP20; при смене модулей повторная калибровка не требуется при условии, что уже была выполнена калибровка в каждом положении с каждой комбинацией щуп / модуль.
Основные достоинства головки
- Ручная головка с 2-осевой регулируемой индексацей.
- Усовершенствованная возможность контроля - 168 повторяемых индексных позиций с шагом 15°.
- Совместимость модулей TP20 обеспечивает широкий диапазон параметров силы и длины для оптимизации производительности КИМ и возможностей доступа.
- Смена модуля датчика в каждой предварительно подготовленной позиции без необходимости повторной переориентации значительно повышает производительность.
- Совместимость с полным набором датчиков TP20.
- Легкочитаемые шкалы позволяют быстро проводить переориентацию
| Крепление головки | хвостовики серии MS |
| Крепление датчика | патрон с кинематической связью (система точного базирования), совместимый с TP20 |
| Повторяемость позиционирования | 1,5 мкм (при использовании датчика TP2 со щупом длиной 10 мм) 2,5 мкм (удлинённый модуль EM2 и щуп 10 мм) |
| Индикатор состояния датчика | 1 светодиод |
| Количество гнёзд датчиков | 1 |
| Разъём для кабеля | 5-контактный DIN-разъем |
| Поворот по оси A | от 0° до 90° с повторяемым шагом 15° |
| Поворот по оси B | ±180° с повторяемым шагом 15° |
| Максимальная длина удлинителя | удлиненный модуль EM2 - 94,5 мм |
| Вес (без хвостовика) | 210 г |
| Размеры | Ø48 мм х 61 мм |
| Диапазон рабочих температур | от +10°C до +40°C |
| Диапазон температуры хранения | от -10°C до +70°C |
| Подключаемый интерфейс датчика | PI 200-3 |
Для заказов на сумму более 50 000 руб. доставка включена в стоимость.
В других случаях рассчитывается исходя из веса отправления и региона доставки.
Возможна доставка любой удобной для заказчика ТК
Сроки доставки от 1 до 3 дней по Центральному региону
По умолчанию мы работаем с двумя курьерскими компаниями:
Major — российская компания, занимающаяся продажей автомобилей и перевозками грузов. Крупнейший, наряду с «Рольфом», автодилер страны.
DPDgroup — международная служба экспресс-доставки. В среднем ежедневно доставляет более 5 миллионов посылок. Работает под торговой марками DPD.
Это наши проверенные партнеры. Однако если вы предпочитаете работать с другой курьерской службой, у нас нет ограничений. Просто сообщите нам об этом. Мы согласуем все условия и отправим заказ с полным комплектом сопутствующей документации.
Как оплатить?
Оплата принимается по безналичному расчету. После согласования заказа мы выставляем счет на оплату. Заказ считается оплаченным после поступления суммы заказа на расчетный счет ООО «Эффективное производство».
Как получить?
География доставки — вся Россия. При перевозке грузы подлежат страхованию. Обычно доставка входит в стоимость продукции.
Приобретая продукцию у нас, вы можете быть уверены, что получаете оригинальное сертифицированное оборудование, комплектующие и оснастку.
На весь представленный ассортимент распространяется гарантия завода-изготовителя. Для каждого конкретного изделия производитель устанавливает определенный гарантийный срок. Обычно он составляет 12-36 месяцев.
Согласно п. 1 ст. 471 Гражданского кодекса РФ гарантийный срок на товар исчисляется с момента фактической передачи его покупателю.
При наступлении гарантийного случая и отсутствии следов некорректной эксплуатации, осуществляется замена неисправного оборудования в соответствии с Законом о защите прав потребителей.
Если утрата функциональности изделия связана с механическими повреждениями, попытками модификации или ремонта, нецелесообразным использованием, то компания ООО «Эффективное производство» не несет за это ответственности, а действие гарантийных обязательств прекращается.
Иногда мы сталкиваемся с ситуацией, когда подлинные запчасти работают некорректно, т.к. нарушена технология их установки. В таком случае наши инженеры удаленно помогают клиентам наладить эксплуатацию.




































